10

Will it hurt the battery? If I left it overnight would I run the risk of "exploding" the battery?

I have a 7Ah SLA battery that I need to charge, but I don't have a charger and I don't want rake out $50 for a charger. Even if I did I need to charge it by the weekend, so I probably couldn't even get it in time.

If I use a 1Amp wall wart it should take 7 hours to charge the battery. Would it be bad for me to plug the battery in for 7 hours and then unplug it when the voltage is about 13.5-14volts or so?

Sponge Bob
  • 5,243
  • 17
  • 46
  • 65
  • I see you have unaccepted my answer and accepted another. The points do not matter at all and I am entirely happy for people to accept whatever answer best meets their needs BUT but the answer you have accepted is not only not as good as mine technically but gives wrong advice due to an arithmetic error. FWIW :-). – Russell McMahon Jul 26 '12 at 01:05
  • Be aware that many (Perhaps even most) wall-warts have non-resettable thermal fuses integrated into the transformer. As such, if you overload the wall-ward heavily (and a large battery is a heavy load, unless it's completely charged), it's very likely the fuse in the wall-wart will trip, rendering the wall wart irrevocably useless. – Connor Wolf Feb 04 '13 at 05:03
  • If you do it, hook a voltmeter and keep an eye on it. I think it will charge your battery but it will take a while. PS: you can use 1N4001 diodes in series to drop your charger voltage to exactly 14.4V (ideal voltage for charging). – IceCold Mar 14 '17 at 20:21

2 Answers2

12

Can I charge a 12v sealed lead acid with an old wall-wart (not made for charging)?
If I use a 1Amp wall wart it should take 7 hours to charge the battery.
Would it be bad for me to plug the battery in for 7 hours and then unplug it when the voltage is about 13.5-14volts or so?

As an emergency measure it should do the battery little or no harm. You do not say what the WW (wall-wart) voltage is or whether it is constant voltage & regulated or unregulated. If the WW is 12V regulated then it will not fully charge the battery. If it is eg 15V 1A and regulated then it will fully charge the battery but may or may not appreciate being loaded down in voltage by the battery.

This superb application note Yuasa sealed lead acid battery application manual specifically relates to Yuasa batteries but is of general application with due care.

Placing an ammeter in series with battery and charger will tell you much. Charging at up to 0.25C is acceptable (higher with suitable care) so 7Ah x 0.25 = 1.75A charge is OK for your battery - so even if the supply is unregulated it is unlikely to provide excessive charge current.

Charging to 2.4V/cell = 14.4 Volt is acceptable (see above application note) as long as you monitor the battery and do not leave it charging at high rate above this voltage. An alternative is to add a series resistor to slow the charge rate down and get a longer charge that you can monitor occasionally.

There are many basic charger circuits available using eg LM317's as the charge controller. You can make on of these in due course for far less than $50. Note that low cost designs may not do a good job of meeting battery charging needs - but may.


NatSemi LM317 battery chargers

LM317 current and voltage regulated charger circuit

Same cct - different apparent source

Many related ideas - some useful :-)

DIY charger - uses LM350 for a+ 3A charge. Replace IC with LM317 for 1A+ charge.


Lead Acid Charger IC.

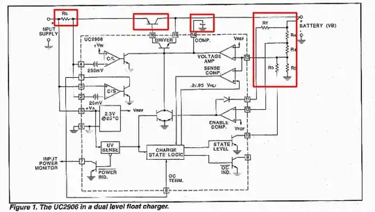
The UC3906 is a very old but still useful lead acid charger IC. Data sheet here. A reasonably capable charger can be made with an IC and a handful of parts. See datasheet fig 1 for details re this circuit. In this example 6 resistors, a capacitor and an external pass transistor are all that need to be added to make a dual level float charger with far more "intelligence" than is available in the simple LM317 based chargers. The data sheet and related application notes provide enough explanation to allow microcontroller based algorithms to be derived to mimic and improve on the functions of this IC.

enter image description here About $7/1 from Digikey.

Russell McMahon
  • 150,303
  • 18
  • 213
  • 391
6

It's unlikely that your 1A wall-wart will handle the battery load, as regulation tends to be quite poor on many lower-quality models. Don't expect constant-current charging - most likely the voltage will sag as the load increases. I wouldn't assume it to be able to maintain 1A over the whole cycle. Also, some wall-warts don't like being connected to a source (like a battery) without isolation.

Technically, charging a SLA at 2.35 to 2.4V per cell is OK (14.1 to 14.4V), but it's risky to leave the apparatus overnight, especially since the wall-wart doesn't have the ability to change modes (or shut off) to charge the battery properly without damaging it.

I suggest reconsidering the idea. If you can find a lab supply with an adjustable current limit, you could charge the battery in a much safer manner. A proper SLA charger is your best bet.

PeterJ
  • 17,201
  • 37
  • 57
  • 91
Adam Lawrence
  • 33,161
  • 3
  • 59
  • 110
  • Hmm. Thanks for the info. What about using a computer PSU? Would that be too much current? It is a regulated 12volts, so it might be to low anyway. Maybe I'll have to find a neighbor with a car charger or something. – Sponge Bob Jul 24 '12 at 02:42
  • 2
    I'd avoid an ATX PSU. You can never guarantee the current limits on each rail, especially with the cheaper ones. Plus they have very sensitive short detection, undervolt detection and overcurrent protection, so it'll probably just turn off when you try to use it. – Polynomial Jul 24 '12 at 06:06
  • I just found a 13.5volt 1.5amp wall wart under my desk. I think I'll give that a try for now and see how it turns out. I will make sure to watch the voltage periodically. This is the wall wart I found under my desk: http://chenyangelec.manufacturer.globalsources.com/si/6008810843675/pdtl/Switching-power/1053005844/Power-Supply-Adapter.htm – Sponge Bob Jul 25 '12 at 00:12
  • Computer PSU is unsuitable for charging lead-acid
    1. It is designed to shut down, NOT regulate current (AKA constant current mode) when it reaches it's current limit
    2. It is designed to provide 12.0V, NOT 13.8-14.7V to charge 12V lead-acid battery
    3. Typicall ATX PSU is designed to provide somewhere in range of 15-80 Amps (or even 170A for very high power computer power supply) at 12V - way too much for small 7Ah battery
    – Volodymyr Kalinyak Oct 28 '22 at 08:59